
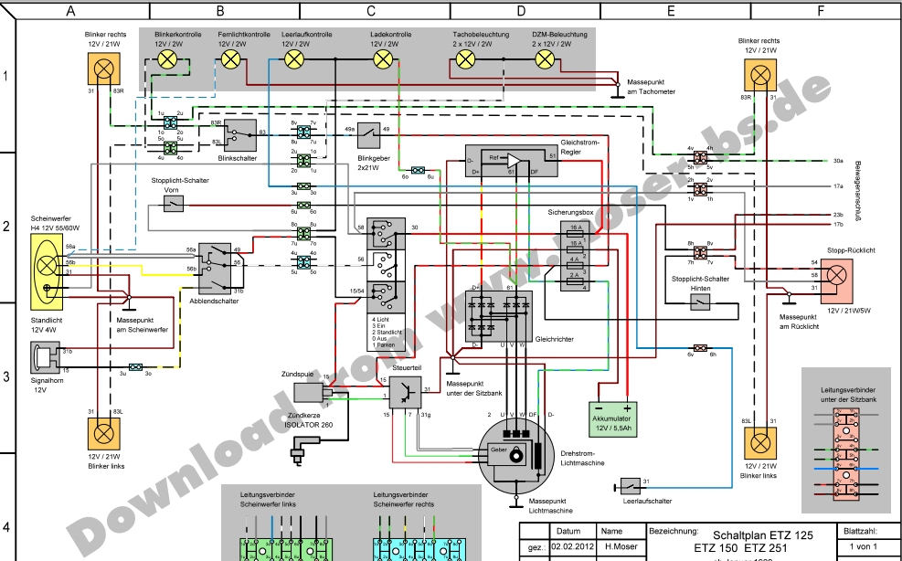
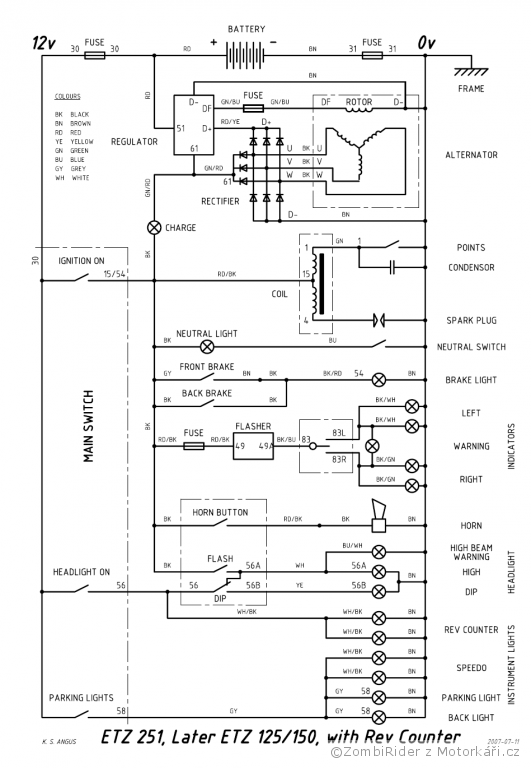
Schéma 1 - klasická schéma z knižky o MZ (dole pridané aj zapojenie reglera zo š. 120) Schéma 2 - anglická schéma pre novšie modely motoriek,možno trocha zložitejšia lebo nieje v priestore ako v realite Schéma 3 - poľská schéma, vhodná pre začiatočníkov Schéma 4 - nemecká schéma, podľa mňa najlepšie spracovanie zo všetkých (PDF http://moser-bs.de/MZ/Schaltpl%e4ne/etz251.pdf) ,
Schéma 5 - odľahčená elektrika (pre káry ..) len zapalovanie a dobíjanie Schéma 6 - rozdiel medzi originál reglerom a reglerom zo škody 120